J'avais déjà passé un moment sur le faisceau dans le weekend mais aujourd'hui, je m'y suis mis à fond
J'ai réparé le gros bobo

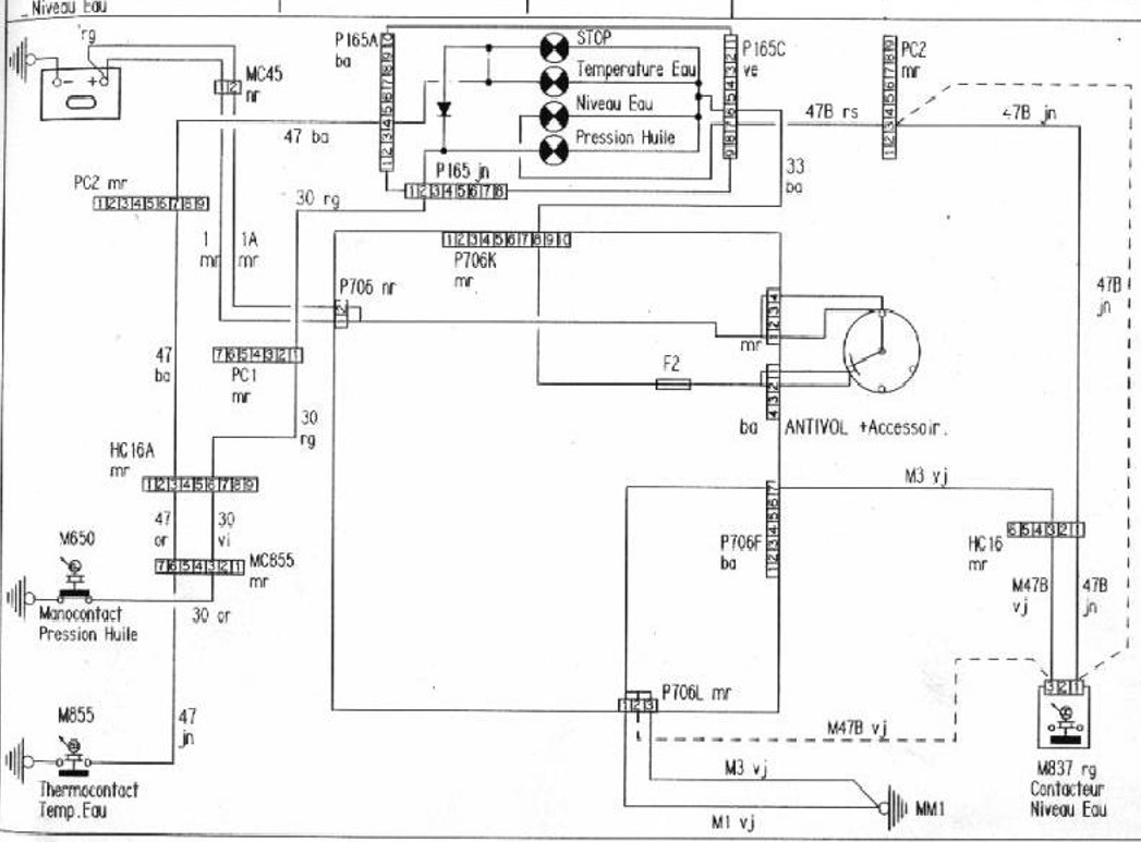
Les photos parlent d'elles mêmes
J'ai nettoyé les fils, les connecteurs et le boitier

J'ai remplacé toutes les gaines, c'est plus jouli
Tout est en place sur l'auto
J'ai même branché la batterie (rien a brulé) Les feux, les clignotants, l'éclairage du compteur, le ventilo de chauffage, les essui glaces.... tout fonctionne sauf les voyant STOP, batterie....

J'espère que je n'ai pas fait une erreur de cablage
A suivre...
205 Rallye 1988 - La Bleue, Réplique de GrA PTS
205 Rallye 1989 - La Jaune et Noir, Ex GrN
205 Rallye 1988 - La Blanche, pour enfin rouler en famille
