probleme voyants

Le reste quoi
Règles du forum
Pour plus de simplicité, les règles d'utilisation du forum ont été revues et regroupées dans un seul et unique post.
Merci d'en prendre connaissance sans tarder en cliquant ici
Répondre
Avatar du membre
john2005
Régulier
Régulier
Messages : 34
Enregistré le : 06 août 2007, 19:08
Localisation : ETREPILLY (77)
Been thanked : 2 times

probleme voyants

Message par john2005 »

Bonjour

J'ai depuis quelques temps un soucy avec les voyants stop, temoin d'huile et temain temperature moteur; moteur tournant ils s'allument plus ou moins en fonction des tours moteur, l'intensite varie d'eteint a allume a fond.

J'ai controle la masse sur la boite, les niveau d'huile et de liquide de refroidissement, le moteur ne chauffe pas, et l'aiguille de temperature moteur fonctionne correctement.

Avez des idees car la je rame un peu
Avatar du membre
olivF2000
Membre du Club 2026
Membre du Club 2026
Messages : 5212
Enregistré le : 27 déc. 2002, 22:08
Localisation : ESSONNE (91)
Has thanked : 614 times
Been thanked : 624 times

Re: probleme voyants

Message par olivF2000 »

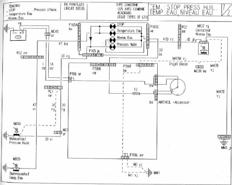
salut,regardes le schéma ca t'aidera déja :) le voyant stop s'allume dès que la pression d'huile ou la T° d'eau s'allume,après il faut chercher sur l'une de ces 2 pistes,regardes si t'as pas un fil dénudé qui touche la masse ou une sonde défectueuse si tout est ok bien sur!
Fichiers joints
img23.jpg
Avatar du membre
john2005
Régulier
Régulier
Messages : 34
Enregistré le : 06 août 2007, 19:08
Localisation : ETREPILLY (77)
Been thanked : 2 times

Re: probleme voyants

Message par john2005 »

merci pour le schema je vais controler ca directement. pour la sonde d'eau il s'agi bien de la sonde qui se trouve sur le boitier d'eau avec une seule fiche ? et non Le thermocontact qui se trouve sur le radiateur qui declenche les ventilo?
Avatar du membre
olivF2000
Membre du Club 2026
Membre du Club 2026
Messages : 5212
Enregistré le : 27 déc. 2002, 22:08
Localisation : ESSONNE (91)
Has thanked : 614 times
Been thanked : 624 times

Re: probleme voyants

Message par olivF2000 »

john2005 a écrit :merci pour le schema je vais controler ca directement. pour la sonde d'eau il s'agi bien de la sonde qui se trouve sur le boitier d'eau avec une seule fiche ? et non Le thermocontact qui se trouve sur le radiateur qui declenche les ventilo?
non,ni l'un nil'autre d'ailleurs!
celle sur le boitier d'eau c'est ton mano de t° d'eau,celle sur le radia sert à déclancher le ventilo ,pour l'allumage du voyant ,elle est sur le coté de la culasse en dessous de l'allumeur ;)
Avatar du membre
john2005
Régulier
Régulier
Messages : 34
Enregistré le : 06 août 2007, 19:08
Localisation : ETREPILLY (77)
Been thanked : 2 times

Re: probleme voyants

Message par john2005 »

ah oki alors c'est surement de la que vient le soucy...je m'occupe de ca demain et je donnerai le resultat encore merci ;)
Avatar du membre
john2005
Régulier
Régulier
Messages : 34
Enregistré le : 06 août 2007, 19:08
Localisation : ETREPILLY (77)
Been thanked : 2 times

Re: probleme voyants

Message par john2005 »

manocontact pression d'huile pas branché sur le bloc moteur derrière le col de signe :s
j'attends que mon pote vienne pour prendre une cose dans sa caisse a outil et apres je donnerai le verdict ;) si c'est bon je passe a la pose des enceinte avant et j'attaque les ecrou antivol qu'autob*c a gentillement defoncé :(
Avatar du membre
Jul964rs92
Membre du Club 2026
Membre du Club 2026
Messages : 6113
Enregistré le : 11 déc. 2003, 20:30
Localisation : La Norville (91)
Has thanked : 508 times
Been thanked : 705 times
Contact :

Re: probleme voyants

Message par Jul964rs92 »

205 Rallye 11.1988 #team pas'd'plateau mais bien content de trouver des potes qui en ont kanyabesoin :mrgreen:
BMW 316i Compact 08.1998
BMW 528ia 08.1996

Je piste partout : Montlhéry - Clastres - Folembray - Bugatti - Lurcis Levy
Avatar du membre
olivF2000
Membre du Club 2026
Membre du Club 2026
Messages : 5212
Enregistré le : 27 déc. 2002, 22:08
Localisation : ESSONNE (91)
Has thanked : 614 times
Been thanked : 624 times

Re: probleme voyants

Message par olivF2000 »

ha oui,ca peut etre ca,si ton fil ou il manque la cosse touche la masse ca fait allumer les voyants :wacko:
Avatar du membre
john2005
Régulier
Régulier
Messages : 34
Enregistré le : 06 août 2007, 19:08
Localisation : ETREPILLY (77)
Been thanked : 2 times

Re: probleme voyants

Message par john2005 »

merci jul j'avais vu ton post deja et controlé mon faisceaux a cet endroit.

a oliv j'ai remis la cosse et nikel maintenant en faite il etait coupé et donc faisait un contact sur le moteur avec les vibration c'est pourquoi il etait eteint par moment ;)

probleme resolu merci
Avatar du membre
olivF2000
Membre du Club 2026
Membre du Club 2026
Messages : 5212
Enregistré le : 27 déc. 2002, 22:08
Localisation : ESSONNE (91)
Has thanked : 614 times
Been thanked : 624 times

Re: probleme voyants

Message par olivF2000 »

john2005 a écrit :merci jul j'avais vu ton post deja et controlé mon faisceaux a cet endroit.

a oliv j'ai remis la cosse et nikel maintenant en faite il etait coupé et donc faisait un contact sur le moteur avec les vibration c'est pourquoi il etait eteint par moment ;)

probleme resolu merci
:drink: :ok:
Avatar du membre
Jul964rs92
Membre du Club 2026
Membre du Club 2026
Messages : 6113
Enregistré le : 11 déc. 2003, 20:30
Localisation : La Norville (91)
Has thanked : 508 times
Been thanked : 705 times
Contact :

Re: probleme voyants

Message par Jul964rs92 »

:ok:
205 Rallye 11.1988 #team pas'd'plateau mais bien content de trouver des potes qui en ont kanyabesoin :mrgreen:
BMW 316i Compact 08.1998
BMW 528ia 08.1996

Je piste partout : Montlhéry - Clastres - Folembray - Bugatti - Lurcis Levy
Avatar du membre
jean
Membre du Club 2026
Membre du Club 2026
Messages : 19650
Enregistré le : 03 juin 2006, 09:29
Localisation : En Dombes
Has thanked : 1622 times
Been thanked : 1159 times

Re: probleme voyants

Message par jean »

De toute façon ça chauffe pas une rallye... Si ça s'allume STOP avec le voyant d'eau c'est un faux contact ! :lol:
La 205 rallye : Un modèle qui délivre l’une des expériences de conduite les plus radicales jamais proposées par une traction.
Avatar du membre
Yannou
Membre du Club 2026
Membre du Club 2026
Messages : 1883
Enregistré le : 23 mai 2005, 23:51
Localisation : St Etienne
Has thanked : 18 times
Been thanked : 233 times
Contact :

Re: probleme voyants

Message par Yannou »

jean a écrit :De toute façon ça chauffe pas une rallye... Si ça s'allume STOP avec le voyant d'eau c'est un faux contact ! :lol:
Ou que la durite à pété et que tu te fais un joint de culasse sur l'autoroute...... :rolleyes:
205 Rallye "Civile"
205 Rallye F2000 Schtroumpfette (morceaux à vendre)

Le pilotage commence où l'adherence s'arrête...
Avatar du membre
john2005
Régulier
Régulier
Messages : 34
Enregistré le : 06 août 2007, 19:08
Localisation : ETREPILLY (77)
Been thanked : 2 times

Re: probleme voyants

Message par john2005 »

la durite qui pete c'est juste pour toi yannou <oo>
Répondre

Retourner vers « Intérieur / electricité / carrosserie »