Plus de témoins:STOP,Press.d'huile,Temp.d'eau

Le reste quoi
Règles du forum
Pour plus de simplicité, les règles d'utilisation du forum ont été revues et regroupées dans un seul et unique post.
Merci d'en prendre connaissance sans tarder en cliquant ici
Avatar du membre
Bastien
Pilier de bar
Pilier de bar
Messages : 1585
Enregistré le : 17 juil. 2004, 06:54
Has thanked : 43 times
Been thanked : 80 times

Re: Plus de témoins:STOP,Press.d'huile,Temp.d'eau

Message par Bastien »

:ok: Moi le soucis que j'ai eu aussi c que quand je mettais le contact tout s'allummé beh si je calais ou je coupais il fallait un petit temps de reponse pour que tout se réeclaire :)
Merci le club, Merci le forum, Merci les personnes qui font vivre ce club et ce forum, Merci la 205 Rallye qui permet de rassembler des passionnés toujours là quand y a besoin........Pour résumer MERCIIIIIIIII !!!!!

Ma Gti
Ma Grp.N
Mon Allemande
Avatar du membre
jeremy30
Pilier de bar
Pilier de bar
Messages : 1419
Enregistré le : 24 mai 2008, 20:33
Localisation : Finistère
Has thanked : 107 times
Been thanked : 70 times

Re: Plus de témoins:STOP,Press.d'huile,Temp.d'eau

Message par jeremy30 »

c'est peut-être le temps que ta pression d'huile retombe :ok:
Avatar du membre
scale33
Membre du Club 2026
Membre du Club 2026
Messages : 10862
Enregistré le : 11 mai 2005, 14:27
Localisation : Aquitaine
Been thanked : 63 times
Contact :

Re: Plus de témoins:STOP,Press.d'huile,Temp.d'eau

Message par scale33 »

Oui,......ca c'est normal!!!!....................... :ok:
ImageImage

C'est parce que la vitesse de la lumière est supérieur à celle du son que certains ont l'air brillant avant d'avoir l'air con,d'ailleurs.......
Quand on est mort,...on ne sait pas qu'on est mort,c'est pour les autres que c'est difficile...........Quand on est con,.....c'est pareil
Avatar du membre
olivF2000
Membre du Club 2026
Membre du Club 2026
Messages : 5169
Enregistré le : 27 déc. 2002, 22:08
Localisation : ESSONNE (91)
Has thanked : 600 times
Been thanked : 609 times

Re: Plus de témoins:STOP,Press.d'huile,Temp.d'eau

Message par olivF2000 »

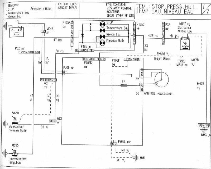
Pour ta panne,c'est bizare que juste ce fil te prive de l'allumage des autres voyants :mellow: regardes le schéma:ton fusible n°2 était bon ?
Fichiers joints
Temoins STOP,eau,P huile.jpg
Avatar du membre
Lilive
Pilier de bar
Pilier de bar
Messages : 4745
Enregistré le : 03 févr. 2003, 21:53
Localisation : Agen (47)
Has thanked : 2 times
Been thanked : 119 times

Re: Plus de témoins:STOP,Press.d'huile,Temp.d'eau

Message par Lilive »

Non Oliv' regarde bien le schéma : le fil N° 30 met à la masse sous contact, si il ne met pas à la masse les voyants n'ont pas de masse donc ils ne s'allument pas, en fait le check up que tu peux faire en mettant le contact te sert juste à vérifier le bon fonctionnement de tes voyants et de ton manocontact d'huile, pas des autres sondes ;)
Avatar du membre
olivF2000
Membre du Club 2026
Membre du Club 2026
Messages : 5169
Enregistré le : 27 déc. 2002, 22:08
Localisation : ESSONNE (91)
Has thanked : 600 times
Been thanked : 609 times

Re: Plus de témoins:STOP,Press.d'huile,Temp.d'eau

Message par olivF2000 »

Lilive a écrit :Non Oliv' regarde bien le schéma : le fil N° 30 met à la masse sous contact, si il ne met pas à la masse les voyants n'ont pas de masse donc ils ne s'allument pas, en fait le check up que tu peux faire en mettant le contact te sert juste à vérifier le bon fonctionnement de tes voyants et de ton manocontact d'huile, pas des autres sondes ;)
exact,je n'avais jamais remarqué cette fonctionalité de la sonde de pression,c'est la seule qui a son contact fermé en mettant sur accessoires,et moteur tournant avec la pression,le contact s'ouvre :ok:
Avatar du membre
scale33
Membre du Club 2026
Membre du Club 2026
Messages : 10862
Enregistré le : 11 mai 2005, 14:27
Localisation : Aquitaine
Been thanked : 63 times
Contact :

Re: Plus de témoins:STOP,Press.d'huile,Temp.d'eau

Message par scale33 »

Exactement,....... ;) :ok:
ImageImage

C'est parce que la vitesse de la lumière est supérieur à celle du son que certains ont l'air brillant avant d'avoir l'air con,d'ailleurs.......
Quand on est mort,...on ne sait pas qu'on est mort,c'est pour les autres que c'est difficile...........Quand on est con,.....c'est pareil
Répondre

Retourner vers « Intérieur / electricité / carrosserie »