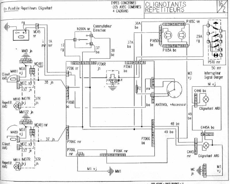
J'ai remplacé centrale clignotante, commodo --- rien
Fusible --- ok
J'ai refait mes masses à l'avant --- rien
Contrôle continuité -- rien arrive au clignotant
Bizarrement en faisant le test je touche les fils arrivant au commodo miracle ça remarche
Je démonte le plastique autour de la commande pour avoir accès aux fils. Contrôle visuel fils rien, je vois que tout est bien branché. Je titille le faisceau et les 4 prises qui sont dans le montant mais tjr rien.
Idée à la con je regarde l'affectation du fusible 2 -- ventilation int et clignotant ... bizzare la ventil est en marche mais rien
Je touche en dessous le bloc chauffage ... tiens une fuite de radiateur de chauffage
Mon père fait un branchement direct avec un fil on arrive a allumer les clignotants en fixe.
Dernier test je test entre la masse et la borne + de ma platine fusible --- rien
J'en déduis donc que la platine est en cause. Qu'en pensez vous ?
J'ai ouvert le dessous de la platine
Ca tombe bien mon petit loodo devait m'en mettre une de 309 Gl de coté pour la 205 D ... on va faire le test

