Branchement de la bobine d'allumage

Le reste quoi
Règles du forum
Pour plus de simplicité, les règles d'utilisation du forum ont été revues et regroupées dans un seul et unique post.
Merci d'en prendre connaissance sans tarder en cliquant ici
Répondre
Avatar du membre
Ti guiom
Mordu
Mordu
Messages : 880
Enregistré le : 27 janv. 2007, 19:13
Localisation : L'ardéchois du beaujolais
Has thanked : 148 times
Been thanked : 122 times

Branchement de la bobine d'allumage

Message par Ti guiom »

Quelqu'un peut me dire assez rapidement comment se branche la bobine d'allumage ?
En gros, sur chacune des 4 bornes de la fiche marron qu'est ce qui arrive (masse, +, + après contact...) et dans quel ordre?

Merci les gars. :ok:
"Le deuxième est le premier des derniers..." Ayrton Senna.

Please buy a hybrid car... I need fuel.
Avatar du membre
Ti guiom
Mordu
Mordu
Messages : 880
Enregistré le : 27 janv. 2007, 19:13
Localisation : L'ardéchois du beaujolais
Has thanked : 148 times
Been thanked : 122 times

Re: Branchement de la bobine d'allumage

Message par Ti guiom »

C'est bon j'ai trouvé comme un grand... :p
"Le deuxième est le premier des derniers..." Ayrton Senna.

Please buy a hybrid car... I need fuel.
ze_king
Pilier de bar
Pilier de bar
Messages : 1025
Enregistré le : 09 déc. 2007, 14:32
Localisation : rennes ou presque
Contact :

Re: Branchement de la bobine d'allumage

Message par ze_king »

tu peut mettre la reponse ?
au cas ou quelqu'un se pose la même question ^^
Avatar du membre
Ti guiom
Mordu
Mordu
Messages : 880
Enregistré le : 27 janv. 2007, 19:13
Localisation : L'ardéchois du beaujolais
Has thanked : 148 times
Been thanked : 122 times

Re: Branchement de la bobine d'allumage

Message par Ti guiom »

1 - compte tour
2 - fil venant de la borne 1 du module d'allumage (à priori un - ) 2 fils : un orange et un vert
3 - + après contact
4 - fil venant de la borne 3 du module d'allumage (à priori un +) 2 fils : un gris (venant du module) et un blanc menant à une cosse non-connectée
"Le deuxième est le premier des derniers..." Ayrton Senna.

Please buy a hybrid car... I need fuel.
Avatar du membre
jean
Membre du Club 2025
Membre du Club 2025
Messages : 19665
Enregistré le : 03 juin 2006, 09:29
Localisation : En Dombes
Has thanked : 1607 times
Been thanked : 1148 times

Re: Branchement de la bobine d'allumage

Message par jean »

Ti guiom a écrit :1 - compte tour
2 - fil venant de la borne 1 du module d'allumage (à priori un - ) 2 fils : un orange et un vert
3 - + après contact
4 - fil venant de la borne 3 du module d'allumage (à priori un +) 2 fils : un gris (venant du module) et un blanc menant à une cosse non-connectée

Par rapport à la ligne bleue des Vosges ? <oo>
La 205 rallye : Un modèle qui délivre l’une des expériences de conduite les plus radicales jamais proposées par une traction.
Avatar du membre
Ti guiom
Mordu
Mordu
Messages : 880
Enregistré le : 27 janv. 2007, 19:13
Localisation : L'ardéchois du beaujolais
Has thanked : 148 times
Been thanked : 122 times

Re: Branchement de la bobine d'allumage

Message par Ti guiom »

jean a écrit :
Ti guiom a écrit :1 - compte tour
2 - fil venant de la borne 1 du module d'allumage (à priori un - ) 2 fils : un orange et un vert
3 - + après contact
4 - fil venant de la borne 3 du module d'allumage (à priori un +) 2 fils : un gris (venant du module) et un blanc menant à une cosse non-connectée

Par rapport à la ligne bleue des Vosges ? <oo>
pfffffffff <_<

Par rapport à la Mecque évidemment <oo>
"Le deuxième est le premier des derniers..." Ayrton Senna.

Please buy a hybrid car... I need fuel.
Avatar du membre
jean
Membre du Club 2025
Membre du Club 2025
Messages : 19665
Enregistré le : 03 juin 2006, 09:29
Localisation : En Dombes
Has thanked : 1607 times
Been thanked : 1148 times

Re: Branchement de la bobine d'allumage

Message par jean »

Ti guiom a écrit :
jean a écrit :
Ti guiom a écrit :1 - compte tour
2 - fil venant de la borne 1 du module d'allumage (à priori un - ) 2 fils : un orange et un vert
3 - + après contact
4 - fil venant de la borne 3 du module d'allumage (à priori un +) 2 fils : un gris (venant du module) et un blanc menant à une cosse non-connectée

Par rapport à la ligne bleue des Vosges ? <oo>
pfffffffff <_<

Par rapport à la Mecque évidemment <oo>
<_<
1 côté habitacle ou côté radia :mrgreen:
La 205 rallye : Un modèle qui délivre l’une des expériences de conduite les plus radicales jamais proposées par une traction.
Avatar du membre
Ti guiom
Mordu
Mordu
Messages : 880
Enregistré le : 27 janv. 2007, 19:13
Localisation : L'ardéchois du beaujolais
Has thanked : 148 times
Been thanked : 122 times

Re: Branchement de la bobine d'allumage

Message par Ti guiom »

jean a écrit :
Ti guiom a écrit :
jean a écrit : Par rapport à la ligne bleue des Vosges ? <oo>
pfffffffff <_<

Par rapport à la Mecque évidemment <oo>
<_<
1 côté habitacle ou côté radia :mrgreen:
1 là ou c'est marqué "1" sur la prise marron tout simplement et pareil pour les autres (coté radia puisque tu insistes :p )
"Le deuxième est le premier des derniers..." Ayrton Senna.

Please buy a hybrid car... I need fuel.
Avatar du membre
sloggies
Pilier de bar
Pilier de bar
Messages : 1018
Enregistré le : 22 mai 2005, 09:38
Localisation : Drome Provençale
Has thanked : 3 times
Been thanked : 1 time

Re: Branchement de la bobine d'allumage

Message par sloggies »

Ti guiom a écrit :1 - compte tour
2 - fil venant de la borne 1 du module d'allumage (à priori un - ) 2 fils : un orange et un vert
3 - + après contact
4 - fil venant de la borne 3 du module d'allumage (à priori un +) 2 fils : un gris (venant du module) et un blanc menant à une cosse non-connectée
Le fil 3 vient d'où ?
l'injection ?..... --> il faut laisser ça au mazout
Samuel

Re: Branchement de la bobine d'allumage

Message par Samuel »

sloggies a écrit :
Le fil 3 vient d'où ?
+ après contact
Sur la platine a fusible en partant du bas 3ème rangée, la fiche bleu en 2ème position en partant de la gauche le 1er fil
ensuite au neiman la fiche blanche en position 1 ou 4?? une extrémité fils orange
Avatar du membre
sloggies
Pilier de bar
Pilier de bar
Messages : 1018
Enregistré le : 22 mai 2005, 09:38
Localisation : Drome Provençale
Has thanked : 3 times
Been thanked : 1 time

Re: Branchement de la bobine d'allumage

Message par sloggies »

samuel a écrit :
sloggies a écrit :
Le fil 3 vient d'où ?
+ après contact
Sur la platine a fusible en partant du bas 3ème rangée, la fiche bleu en 2ème position en partant de la gauche le 1er fil
ensuite au neiman la fiche blanche en position 1 ou 4?? une extrémité fils orange
Tu comprends ma question maintenant samuel :lol:
l'injection ?..... --> il faut laisser ça au mazout
Avatar du membre
scale33
Membre du Club 2025
Membre du Club 2025
Messages : 10862
Enregistré le : 11 mai 2005, 14:27
Localisation : Aquitaine
Been thanked : 63 times
Contact :

Re: Branchement de la bobine d'allumage

Message par scale33 »

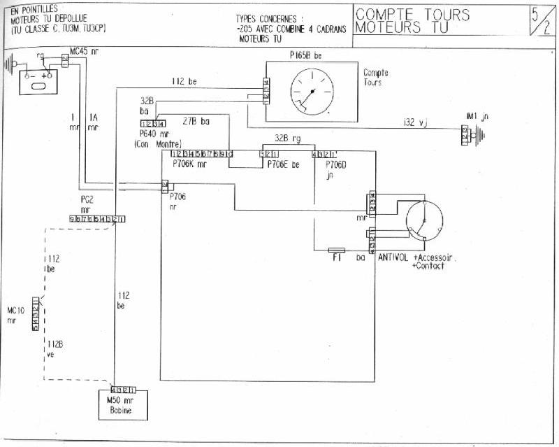
Pour Sloggies:tu as donc la réponse à la question pour ton CTI :ok:

schemaallumageapres88.jpg
ImageImage

C'est parce que la vitesse de la lumière est supérieur à celle du son que certains ont l'air brillant avant d'avoir l'air con,d'ailleurs.......
Quand on est mort,...on ne sait pas qu'on est mort,c'est pour les autres que c'est difficile...........Quand on est con,.....c'est pareil
ze_king
Pilier de bar
Pilier de bar
Messages : 1025
Enregistré le : 09 déc. 2007, 14:32
Localisation : rennes ou presque
Contact :

Re: Branchement de la bobine d'allumage

Message par ze_king »

Remonte petit topic :yeah: :yeah: :yeah: :yeah:

on pourra pas dire que j'ai pas chercher et que j'ai pas une bonne mémoire :P
je vous explique le truc, en fait je voulais cabler mon nouveau shift light, et donc vu qu'avec celui que j'avais achetter sur le forum ça marchait en se prenant derrière le compte tour, j'ai tenté de faire pareil... ben... ça marche pas ^^

du coup selon la notice il faut que je prenne un - bobine pour le signal bobine.
celà veux donc dire que je dois théoriquement me prendre sur la prise au contact n°2 on est d'accord ?
quelqu'un peux me confirmer que c'est bien lui le moins avant que je charcute ? :lol:

d'ailleurs afin d'éviter de tirer un cable a travers toute l'auto, savez vous si je peux retrouver ce fils sur la platine fusible ?
svp :unsure:

je vais regarder de mon coté, mais si quelqu'un trouve avant moi qu'il parle maintenant !
surtout me dire si c'est bien le contact 2 qui est le "-"

merki :ok:
Avatar du membre
olivF2000
Membre du Club 2025
Membre du Club 2025
Messages : 5147
Enregistré le : 27 déc. 2002, 22:08
Localisation : ESSONNE (91)
Has thanked : 595 times
Been thanked : 602 times

Re: Branchement de la bobine d'allumage

Message par olivF2000 »

Branches toi sur le 112 bleu qui arrive sur le contact n°3 de la prise bleu du bloc compteur ;)
Fichiers joints
compte tours Tu.jpg
Répondre

Retourner vers « Intérieur / electricité / carrosserie »